Установка насоса в скважину своими руками
Автономное водоснабжение загородного частного дома, дачи из скважины невозможно без подключения насоса. Этот агрегат обеспечивает подъём с глубины, перекачивание жидкости на нужное расстояние, подачу конечному потребителю. От того насколько правильно выбрана модель и грамотно выполнен монтаж зависит эффективность, комфорт эксплуатации всей системы.
Виды оборудования
В зависимости от того, по какой технологии осуществляется установка и подключение насоса к скважине, различают два основных типа всасывающих устройств.
Погружные (глубинные)
Размещаются внутри источника и могут полноценно работать только при условии нахождения под водой. Они подвешиваются на металлическом, иногда нейлоновом тросе, монтируются стационарно. Предназначены для работ на глубине несколько десятков метров. Правильное подключение насосного оборудования этот типа – сложный процесс, требующий от мастера опыта, навыков. Также стоит учитывать, что стоимость моделей обычно высока.
С другой стороны погружные агрегаты обладают массой плюсов
- компактные размеры, позволяющие осуществить монтаж насоса в скважину с предельно узкой обсадной трубой (от 3 дюймов)
- хорошие показатели напора. Даже при небольшой мощности устройства могут поднимать воду со значительной глубины (100-150 м)
- высокий КПД. При небольшом энергопотреблении они обеспечивают высокую производительность
- бесшумность. Нахождение под поверхностью рабочей среды позволяет гасить любые звуки, издаваемые двигателем
- минимальное техническое обслуживание. Трущиеся элементы оборудования смазываются проходящими потоками воды, обеспечивая смазку, очищение
Примерная схема того, как выполняется установка и подключение глубинного насоса в скважину, изображена на рис.1
Рис.1
Поверхностные
Агрегаты, размещаемые возле источника в кессоне или внутри дома. Всасывание воды в этом случае производится через гибкий шланг. Устройства этого типа не столь производительны, как предыдущего, они работают с более низким КПД. Они подходят для поднятия ресурса с глубины не более 8 метров. При их установке стоит учесть уровень шума, который издаёт двигатель. Его работа за стеной жилого помещения будет слышна и может создавать дискомфорт. Ещё один недостаток – необходимость периодической чистки, смазки.
Тем не менее монтаж поверхностного насоса в скважину имеет свои плюсы
- простая технология установки. При условии точного соблюдении инструкции производителя она может быть без проблем выполнена своими руками
- мобильность конструкции. В случае необходимости агрегат можно легко перенести на другое место работы
- доступная цена. Поверхностные модели при равных показателях мощности стоят дешевле глубинных
- ремонтопригодность. Корпус оборудования не нуждается в особых мероприятиях по герметизации, в отличие от погружных устройств, поэтому легко разбирается с возможностью замены деталей
На рисунке 2 схематично изображена система водопровода с подачей посредством поверхностного агрегата.
Рис.2
Как грамотно выбрать насос
К приобретению необходимо подходить максимально ответственно, опираясь на комплексный всесторонний анализ критериев.
Сложность установки
По данному параметру предпочтение лучше отдать поверхностной модели, так как правильно подключить погружной насос самостоятельно к скважине проблематично. Потребуются дополнительные расходы на оплату услуг специалистов. Если возможностей агрегата, размещаемого на земле, достаточно для подъёма воды из источника, лучше купить и смонтировать его своими руками.
Глубина всасывания
Зависит от типа, модели оборудования. Поверхностные агрегаты подходят для подъёма воды с 8 м максимально. Погружные предназначены для артезианских скважин, могут работать на расстоянии более 100 м под землёй.
Напор
Этот показатель, обязательно указываемый в техпаспорте к оборудованию, рассчитывается исходя из конкретной ситуации. Здесь необходимо учитывать глубину, с которой будет производиться подъём, максимальную высоту размещения точек водоразбора, протяжённость горизонтальных участков трубопровода, которые также создают сопротивление движению рабочей среды.
Напряжение сети
Чтобы знать, как грамотно подключить насос к скважине, необходимо выяснить его электрические параметры. Чаще всего бытовые модели работают от 220 В, однако высокомощные агрегаты подпитываются от 380 В. В первом случае достаточно будет имеющейся в доме проводки, на которую необходимо установить устройство защитного отключения для предотвращения поломки в результате короткого замыкания. Во втором – лучше протянуть отдельную линию от щитка, иначе сеть может не выдержать напряжения.
Как собрать эффективный погружной насос для скважины своими руками
Обойтись без приобретения дорогостоящего агрегата также возможно, смонтировав его самостоятельно из подручных материалов. Такое оборудование уступает по мощности, напору покупному, однако устанавливать его в скважину и качать им воду какой-то период времени получится. Этот вариант идеален для периодического использования во время отсутствия электричества или для прочистки источника.
Наиболее эффективными, простыми в сборке являются поршневые агрегаты, которые могут производить подъём из скважины глубиной до 15 м. Принцип их действия основан на передвижении воды за счёт разницы давлений, создаваемой посредством перемещения в вертикальной плоскости длинной ручки механическим усилием. Она приводит в действие поршень, передвигая его вверх-вниз по цилиндрическому корпусу. Тот создаёт разряжение внутри источника, поднимая жидкость к поверхности.
Выполнить монтаж погружного насоса для скважины своими руками можно из обсадной трубы или старого огнетушителя. Внутри корпуса размещается поршень на штоке, который прикрепляется к длинной ручке. Для уплотнения элементов используются резиновые прокладки. Распил металлических элементов лучше производить посредством электрической циркулярной пилы, для соединения деталей понадобится сварочный аппарат.
Как выполняется установка глубинного погружного насоса в скважину своими руками
Довольно сложный проект выполняется в несколько этапов. Одним из важнейших является подготовительный, предполагающий заготовку необходимого дополнительного оборудования, приспособлений.
Подбор материалов, инструментов для монтажа
Для размещения насоса внутри скважины, кроме самого агрегата, понадобится
- Металлический или нейлоновый трос. Используется для крепления всасывающего агрегата внутри источника.
- Обратный клапан. Не даёт воде вытечь из системы.
- Сетчатый фильтр. Задерживает относительно крупные частицы загрязнений: песок, ил, насекомых. Такой очистки недостаточно для доведения воды до состояния питьевой, однако для полива она вполне подойдёт.
- Манометр. Необходим для измерения давления в комплексе.
- Кабель электропитания. Должен соответствовать по техническим характеристикам требованиям производителя, указанным в паспорте.
- Полипропиленовые или ПНД-трубы. Прокладываются от дома к источнику под землёй. С их помощью выполняется установка погружного глубинного насоса в скважину. Здесь важно учесть давление, которое они могут выдержать. Для источника глубиной до 50 м достаточно труб с рабочим показателем 10 атм., до 80 м – 12,5, свыше 80 м – 16 атм. Диаметр коммуникаций должен быть не менее 32 мм, что обеспечит достаточный напор.
- Хомуты или клипсы. Используются для фиксации электрокабеля у полимерной трубы.
- Ниппельный переходник. Применяется для крепления насоса к водоподающему каналу.
- Изоляционные материалы: пакля, ФУМ-лента, лён и т.д.
В большинство современных инженерных систем внедрена автоматика, позволяющая оптимизировать расход энергии, свести к минимуму необходимость контроля, регулирования их работы со стороны пользователя. Для этого необходимо купить гидроаккумулятор, реле давления.
Чтобы выполнить монтаж погружного насоса на любую глубину в скважину, не понадобится много инструментов. Достаточно
- рулетки
- строительного уровня
- гаечных ключей
Для соединения полипропиленовых труб понадобится специальный паяльный аппарат с насадками. Его можно взять в аренду для выполнения разовых работ.
Подготовка насоса
Важно помнить, что использовать агрегаты для прочистки скважины после бурения недопустимо. Для этого применяется специальное оборудование, адаптированное к работе с загрязнённой рабочей средой.
Перед монтажом в источник к устройству подключается полимерная труба через ниппельный переходник, к соответствующим клеммам подводится электрокабель. На всасывающий патрубок устанавливается обратный клапан и сетчатый фильтр. Трос фиксируется в специальных проушинах на корпусе. Затем он скрепляется с трубой и проводом при помощи хомутов и клипс.
Установка в источник
Перед тем как надёжно закрепить глубинный насос в скважине, необходимо определить глубину его размещения. Корпус оборудования должен полностью находиться под поверхностью воды, но до дна стоит оставить 1-2 метра. Слишком близкое к нему расположение приведёт к тому, что вместе с жидкостью будет всасываться ил, песок.
Собранный насос можно защитить от повреждений специальным резиновым кожухом, хотя без него можно обойтись при условии предельно аккуратной работы. Он медленно без резких движений опускается в обсадную трубу. Возможные препятствия внутри неё необходимо проходить максимально осторожно, не дёргая корпус, а вращая его. После опускания на нужную глубину трос закрепляется на заранее сделанной перекладине оголовка источника.
Подключение к водопроводу
Полимерная труба, подсоединённая к всасывающему оборудованию, подводится к гидроаккумулятору. Вместе эта система с автоматикой составляет насосную станцию. Бак размещается в кессоне (отсеке в оголовке скважины) или в доме. Для соединения всего оборудования в единый модуль и подведения к водопроводу используется пятиходовой фитинг. К его резьбовым отводам подключаются
- гидроаккумулятор
- реле давления
- манометр
- внутренний и наружный трубопровод
Проверка работоспособности
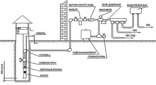
После того как удалось установить погружной насос в скважину, необходимо заполнить систему водой не из источника. Это исключит возможность его перегрева в результате работы на «сухом» ходу. Агрегат работает до заполнения ёмкости гидроаккумулятора, после чего автоматически отключается. После этого воду из бака сливают и следят за тем, включится ли насос самостоятельно. На каждом этапе измеряется давление, уровень которого сравнивается с рекомендациями производителя, приведенными в техпаспорте. В случае обнаружения значительных отклонений, необходимо поменять настойки реле, подкачать воздух в гидроаккумуляторе.
Не меньшее внимание в ходе тестирования уделяется проверке всех соединений на предмет протечек. Примерная схема установки оборудования в источник показана на рисунке 3.
Рис.3
Профилактические работы
После того как монтаж погружного насоса в скважину выполнен своими руками, необходимо позаботиться о его своевременном обслуживании. В отличие от поверхностного оборудования, которое нуждается в частой чистке и смазке (примерно 2 раза в год), глубинное не требует столь тщательного ухода. Оно постоянно омывается потоками воды, что обеспечивает защиту от залипания отдельных элементов. Поднимать насос из источника для осмотра, обслуживания, а также производить промывку скважины можно раз в 5 лет.
Заказывайте монтаж в нашей компании
Специалистами "Альфа-Терм" выполняется установка систем водоснабжения любого масштаба, сложности, конфигурации. Обратившись к нам, заказчик сможет получить весь перечень услуг от разработки проекта, подбора необходимого оборудования и материалов до сборки коммуникаций и их запуска в работу. С нами задача организации комфортного и эффективного инженерного комплекса будет решена предельно просто.


